芯城品牌采购网 > 品牌资讯 > 元器件百科 > 压力继电器

压力继电器

芯城品牌采购网

10699

压力继电器工作原理

压力继电器是利用液体的压力来启闭电气触点的液压电气转换元件。

当系统压力达到压力继电器的调定值时,发出电信号,使电气元件(如电磁铁、电机、时间继电器、电磁离合器等)动作,使油路卸压、换向,执行元件实现顺序动作,或关闭电动机使系统停止工作,起安全保护作用等。

压力继电器有柱塞式、膜片式、弹簧管式和波纹管式四种结构形式

当从继电器下端进油口进入的液体压力达到调定压力值时,推动柱塞上移,此位移通过杠杆放大后推动微动开关动作。改变弹簧的压缩量,可以调节继电器的动作压力

778fa35adfa636bbec780416ed2d829413.jpg

应用场合:用于安全保护、控制执行元件的顺序动作、用于泵的启闭、用于泵的卸荷。

注意:压力继电器必须放在压力有明显变化的地方才能输出电信号。若将压力继电器放在回油路上,由于回油路直接接回油箱,压力也没有变化,所以压力继电器也不会工作。


压力继电器使用方法

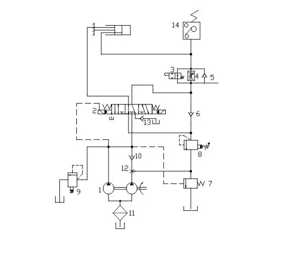
首先用于安全保护时,将压力继电器设置在夹紧液压缸的一端,液压泵启动后,首先将工件夹紧,此时夹紧液压缸的右腔压力升高,当升高到压力继电器的调定值时,压力继电器动作,发出电信号使2YA通电,于是切削液压缸进刀切削。在加工期间,压力继电器微动开关的常开触点始终闭合。若工件没有夹紧,压力继电器2断开,于是2YA断电,切削液压缸立即停止进刀,从而避免工件未夹紧被切削而出事故。


778fa35adfa636bbec780416ed2d829413.jpg


其实用于控制执行元件的顺序动作时,液压泵启动后,首先2YA通电,液压缸左腔进油,推动活塞方向右移。当碰到限位器(或死挡铁)后,系统压力升高,压力继电器发出电信号,使1YA通电,高压油进入液压缸的左腔,推动活塞右移。这时若3YA也通电,液压缸的活塞快速右移;若3YA断电,则液压缸的活塞慢速右移,其慢速运动速度由节流阀调节。

再次用于液压泵卸荷时,压力继电器不是控制液压泵停止转动,而是控制二位二通电磁阀,将液压泵5输出的压力油流回油箱,使其卸荷。

最后用于液压泵的启闭时,有两个液压泵,高压小流量泵,低压大流量泵。当活塞快速下降时,两泵同时输出压力油。当液压缸活塞杆抵住工件开始加压时,压力继电器压力油作用下发出动作,触动微动开关,将常闭触点断开,使液压泵停转。在加工过程中减慢液压缸的速度,同时减少动力消耗。

压力继电器使用注意事项

(1)根据具体用途和系统压力选用适当结构形式的压力继电器,为了保证压力继电器动作灵敏,避免低压系统选用高压压力继电器

(2)应按照制造厂的要求,正确安装压力继电器

(3)按照所要求的电源形式和具体要求对压力继电器中的微动开关进行接线。

(4)压力继电器调整完毕后,应锁定或固定其位置.以免受振动后变动。

(5)压力继电器的泄油腔应直接接回油箱,否则会使泄油口背压过高,影响其灵敏度。

压力继电器主要性能及选用标准

压力继电器主要性能

压力继电器的主要性能有以下几个方面。

(1)调压范围

压力继电器能够发出电信号的最低工作压力和最高工作压力的范围称为调压范围。

(2)灵敏度与通断调节区间

系统压力升高到压力继电器的调定值时,压力继电器动作接通电信号的压力称为开启压力;系统压力降低,压力继电器复位切断电信号的压力称为闭合压力。开启压力与闭合压力的差值称为压力继电器的灵敏度。差值小则灵敏度高。为避免系统压力波动时压力继电器时通时断,要求开启压力与闭合压力有一定的差值,此差值若可调,则称为通断调节区间。

(3)升压或降压动作时间

压力继电器入口侧压力由卸荷压力升至调定压力时,微动开关触点接通发出电信号的时间称为升压动作时间,反之,压力下降,触点断开发出断电信号的时间称为降压动作时间。

(4)重复精度

在一定的调定压力下,多次升压(或降压)过程中,开启压力或闭合压力本身的差值称为重复精度,差值小则重复精度高。

压力继电器选用标准

根据所测对象的压力来选用,比如所测压力范围在8KG以内,那么就要选用额定10KG的压力继电器,还有要符合电路中的额定电压,接口管径的大小。


免责声明:
文章内容转自互联网,不代表本站赞同其观点;
如涉及内容、图片、版权等问题,请联系2644303206@qq.com我们将在第一时间删除内容!